- 探究脈沖高壓電源的實現方法
- 通過控制開關的導通與關斷來實現脈沖輸出
- 控制驅動電路和開關電路的全隔離
最近接觸了一些使用脈沖電源的朋友,發現他們在需要方波輸出的時候,使用全橋加變壓器,次級直接輸出方波。個人覺得這種方式存在很大的缺陷,比如初級的振蕩會傳到次級,使輸出波形很差;調節輸出占空比比較困難;當頻率比較低時變壓器更難設計,體積也會變得很大;對于短路的抵抗力也相當差。
使用高壓開關可以完全解決以上問題。使用一個直流電源,加上一個開關,通過控制開關的導通與關斷來實現脈沖輸出。這種開關通過簡單的電路,將MOS管或IGBT串聯,通過低感且較小的布局,實現任意頻率任意脈寬的開關,且壽命長,易維修。
開關由大量的MOSFET或IGBT通過串聯、并聯,并通過緊湊、低感的布局組成的,體積小,性能好。自身包含驅動電路,是一個小體積的組件,具有極高的可靠性和優異的開關性能(包括低的導通阻抗,高的截止阻抗,納秒量級的控制傳輸延時和百納秒量級的開啟和關斷時間)。同時控制驅動電路和開關電路的全隔離,保證了開關即可以用于高端開關,也可以用于低端開關,還可以用于兩個高壓開關組成的推挽電路。開關的使用也是極其簡單的,只要提供一個5V的供電和TTL的開關控制信號,開關即可以工作在固定的脈寬下,也可以工作在可變的脈寬下。所選用器件均為常用器件,成本低。高壓開關可以通過系列化的生產,具有極寬的負載電壓和電流范圍。
同時控制驅動電路和開關電路的全隔離,保證了開關即可以用于高端開關,也可以用于低端開關,還可以用于兩個高壓開關組成的推挽電路。開關的使用也是極其簡單的,只要提供一個5V的供電和TTL的開關控制信號,開關即可以工作在固定的脈寬下,也可以工作在可變的脈寬下。所選用器件均為常用器件,成本低。高壓開關可以通過系列化的生產,具有極寬的負載電壓和電流范圍。
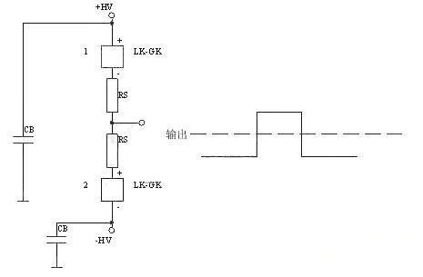
總體圖如下所示:

這種開關可以完全代替變壓器直接輸出的方式,同時可以把各種觸發管,如真空管、閘流管等完全代替。
下面是正電源高端接開關

下面的是負電源高端接開關


下面的是正負電源雙開關,典型應用為雷達發射機柵極調制。






