【導讀】LED的安裝備受輸電線的鋪設原因束縛,場合的靈活性都頗受影響。但是LED內部驅動源的高頻變壓器以及功率開關管的存在使得諧波電流過大,影響到供電質量。迫于趨勢,無線供電被提上日程。本文精講了具有諧波補償功能的LED 無線驅動方案。既能實現高效節能,方便了LED的靈活安裝。
1 系統的總體設計

圖1 系統整體結構圖
2 系統電路設計2.1 無線供電系統設計
無線供電系統由控制端、發射端、負載整流電路組成,分別通過電磁耦合(近距離傳輸方式)和電磁共振(遠距離傳輸方式),實現無線供電,系統結構圖如圖2 所示。
本系統主要有:無線供電模塊、恒流驅動源模塊、有源電力濾波器(APF)模塊、控制電路,系統總體框圖如圖1 所示。其中,逆變裝置、整流濾波2 構成無線供電模塊;正激變換電路、整流濾波3 構成恒流源驅動模塊。MCU 通過光電池進行光照采集對輸出電流進行反饋調節以使輸出穩壓、恒流。APF通過主控制器輸出電流來抵消由無線驅動模塊注入電網的電流諧波,以改善輸入端電能質量。

圖2 無線供電系統結構圖
發射端主要由逆變器和傳輸通道組成。逆變器負責將直流電(DC)轉化為交流電(AC)的裝置,它由逆變橋、控制邏輯和濾波電路組成。近距離逆變頻率為200~500 kHz,通過電磁耦合的方式傳輸,使用U 形松耦合鐵氧體磁芯隔離實現無線供電,如圖3。

圖3 近距離傳輸
遠距離逆變頻率為1 MHz,通過電磁共振的方式傳輸,采用空心變壓器耦合, 將初級和次級分別纏繞在圓筒上,作為傳輸介質,達到遠距離電能傳輸,如圖4 所示。

圖4 遠距離傳輸
本系統通過智能切換傳輸方式,達到穩定的高效傳輸電能。次級在初級等效電阻與距離的關系如圖5,z 為阻抗,L 為距離,只有在L0 的位置等效阻抗為最小。根據此原理,當接收距離遠離L0 時,阻抗增大,初級電流減小,通過霍爾電流傳感器采集初級輸入電流大小,判斷模式的切換。

圖5 次級在初級等效阻抗
2.2 恒流源電路
恒流源系統主要由DC/DC 正激變換電路和MCU 控制電路組成。正激變換電路為LED 恒流驅動源,如圖6。逆變器輸出經整流濾波后以芯片L7824ACV 作穩壓,為DC/DC 變換電路提供+24 V 輸入。該結構的恒流源具有高精度輸出的特點,其輸出功率取決于變壓器參數的選擇,一般能達32 W 以上,滿足大多數人LED 照明應用場合的功率要求。

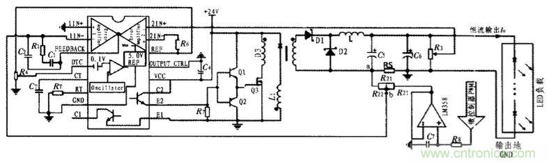
圖6 LED 恒流驅動電路
該電路采用TL494 作恒流控制芯片, 開關頻率fosc由式fosc=1.1/(RTCT)設定,通過電位器R4 調節死區時間,其電流輸出誤差可<1%。圖6 中,RS 為電流取樣電阻; R3 為反饋電壓采樣電阻,用來限制最大輸出電壓。當輸出電流變化時,引腳2(1IN-)的電位也隨之變化,通過TL494 內部誤差放大比較以后改變PWM 驅動信號的占空比, 實現輸出電流的負反饋調整。單片機通過A/D 采集光電池電壓, 進行判斷后輸出PWM 經過低通濾波器變成大小與占空比成正比的基準電壓來改變輸出電流大小, 達到自動調節LED 發光強度的目的,其中運放作的電壓跟隨器起隔離和增強驅動能力的作用。調節R2 可改變基準電壓與輸出電流的比例關系。L1、D3 為磁泄放繞組,以防止變壓器初級線圈磁飽和,使在開關管關斷期間能為初級線圈提供磁復位。由于TL494 驅動能力有限,所以通過三極管推挽輸出,增加TL494 驅動能力。
表1 為以輸出16 W 為例的DC/DC 變換電路實物測試結果,證明了該恒流源能夠實現較高效率和高精度的電流輸出。

2.3.1 系統硬件結構
諧波補償系統硬件主要由有源電力濾波器(APF)完成,結構如圖7 所示。本文采用TMS320F2812 型號的數字信號處理器(DSP)作為核心控制和信號處理單元。調理電路主要有電流/電壓傳感器信號放大、整流,抗混疊濾波。電流傳感器1采樣負載端三相電流,通過信號調理電路送入DSP 經A/D 采集后作諧波電流萃取算法和控制算法處理,并驅動逆變器對諧波電流作相應的抵消, 以電流傳感器2 采樣輸出的補償電流作反饋調節。逆變器直流母線電壓經霍爾電壓傳感器變換供給DSP 的內部A/D 采集,通過算法控制其直流側電容電壓穩定。三相電壓信號的過零點作為過零觸發信號,作為每個周期軟件處理清零和起始信號。

圖7 諧波補償系統硬件結構框圖
2.3.2 諧波電流萃取算法
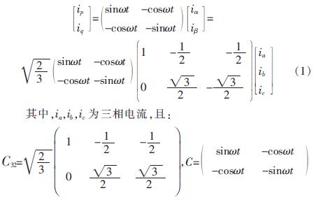
1)三相瞬時無功功率原理
該補償系統軟件部分主要包括諧波電流萃取算法,采用目前常用的三相瞬時無功功率理論(亦稱ip-iq 算法)。該檢測法通過某一轉移矩陣將三相電流與基于該理論所分解出的ip 和iq 電流分量有機地結合起來,并以此為出發點可以分別得到三相電流諧波和無功電流,其表達式為:

當要求同時檢測出諧波和無功電流時, 只需忽略計算ip的通道, 由ipf 計算出被檢測電流的基波有功分量iapf , ibpf ,icpf,即:

當要求同時檢測出諧波和無功電流時, 只需忽略計算ip的通道, 由ipf 計算出被檢測電流的基波有功分量iapf , ibpf ,icpf,即:

2)仿真結果
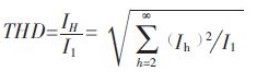
文中基于DSP 編譯環境CCS3.3 的仿真模式對該算法進行仿真,假設原三相輸入電流為相位差120°的50 Hz正弦波,并以單相被削波失真為例說明。圖8(a)為單相削波失真波形,根據總諧波畸變率(THD)計算式:


圖8 三相瞬時無功功率算法消除諧波
結論
該系統沒有電線的限制,LED 可以在無線供電接受范圍內任意安裝,并通過光電傳感器自動感光來調節LED 亮度。同時利用有源電力濾波器諧波補償技術, 設計出與無線驅動模塊配套的消諧波裝置,以濾除系統運作中的高次電流諧波,降低輸電網的總諧波失真。本設計可以應用到家居、車載、場景或景觀LED 照明中,有效地提高照明分布的靈活性,節約電能和減小光污染,并改善電能質量,有著廣泛的應用前景。
相關閱讀:
追溯LED照明驅動發展歷程中的那些“可圈可點”
一款簡易可靠的LED照明驅動電路設計
技術探討:典型的LED照明驅動電路失效機理



