中心議題:
- 過電流保護的的必要性
- 過電流保護熔斷體和熔斷器支持件的選擇
- 過電流保護熔斷體額定電流的選擇和安裝位置要求
《光伏發電機組裝置和安全要求》正式標準預計在2012年下半年或2013年發布,本文對IEC62548標準中涉及的過流保護部分進行歸納,從過流保護熔斷體和熔斷器支持件、過電流保護熔斷體額定電流等方面解讀光伏陣列保護熔斷器的選擇。
隨著太陽能光伏發電的裝機容量的不斷攀升,光伏陣列的保護不斷得到重視。據了解,IEC62548 Ed.1 .0《光伏(PV)發電機組裝置和安全要求》(《Installation and safety requirements for photovoltaic PV) generators》)的CDV(委員投票稿)在2011年9月16日已投票通過,其CCDV(Draft Circulated as Committee Draft with Vote)也計劃在今年7月份IEC中央辦公室發布,也就是說,關鍵的技術層面內容已確定,正式標準估計在2012年下半年或2013年將會發布。另外,光伏熔斷器標準IEC 60269-6 Ed.1的再次修改也在進行中。新標準的誕生和已有標準的修改,都體現了最新的技術要求,體現了先進性,很值得工程技術人員研究重視,保證選型設計更合理和可靠。
IEC62548覆蓋了功率50W以上、開路電壓30V以上的所有光伏發電機組。對IEC62548標準中涉及的過電流保護部分歸納如下:
1.過電流保護的的必要性:光伏陣列中發生在光伏板、光伏連接箱或光伏板接線部分的短路,和那些發生在光伏陣列接線的接地故障,都可能產生過電流。光伏系統中的故障電流不能斷開其中的過電流保護器件的光伏陣列,將有可能產生電?。粚τ诠夥搴拖嚓P的設備制造商要求提供過電流保護的,要按其要求提供保護;對于制造商沒有規定過電流保護的則要依照IEC62548標準中要求設置過電流保護。
光伏熔斷器標準IEC 60269-6中則還提出,光伏逆變器故障產生的回擊電流,在光伏熔斷器的額定分斷能力范圍內的,光伏熔斷器也能提供保護,避免對陣列電纜和光伏板的損害。
2.過電流保護熔斷體和熔斷器支持件的選擇:由于溫度越低光伏板的開路電壓越大,考慮到該特點,光伏陣列、光伏子陣列、光伏串和光伏板的最大電壓,應根據安裝地點預期的最低氣溫按光伏板制造商的說明來修正,對于光伏板制造商沒有提供修正方法的,應依照標準要求修正確定光伏陣列的最大電壓。IEC62548標準中規定的修正系數如下表。
單晶硅和多晶硅光伏板最大電壓修正系數

應用于光伏陣列保護的熔斷體應符合以下要求:
- a.額定電壓大于等于根據安裝地點預期最低氣溫按光伏板制造商的說明或者上表來修正得出的最大電壓;
- b.直流熔斷體;
- c.額定分斷能力不低于來自光伏陣列、和其他連接的電源如電池、發電機和電網的故障電流,如存在的話;
- d.符合IEC60269-6標準并適合PV過電流和短路保護的型號。
應用于光伏陣列保護的熔斷體支持件應符合以下要求:
- a.額定電壓大于等于根據安裝地點預期最低氣溫按光伏板制造商的說明或者上表來修正得出的最大電壓;
- b.額定電流大于等于對應熔斷體的額定電流;
- c.保護等級適合安裝地點且不低于IP 2X。
3. 過電流保護熔斷體額定電流的選擇和安裝位置要求等
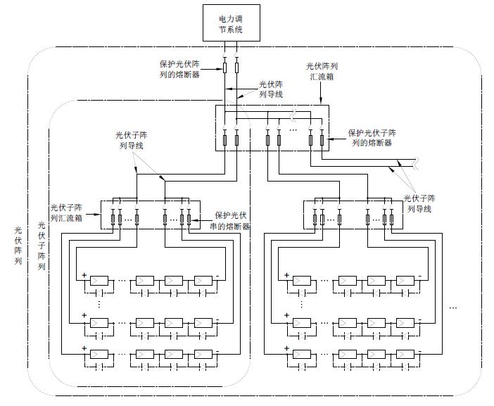
對于光伏串的保護,熔斷器應安裝在光伏串導線連接到光伏子陣列導線的位置,如子陣列匯流箱等光伏匯流箱位置,且正負極位置都要安裝,如下列光伏系統簡圖所示。熔斷體的額定電流應在1.4-2.4ISC—MOD的范圍內,ISC—MOD是指光伏板或光伏串在標準測試條件下的短路電流,是光伏板制造商規定在產品銘牌上的規格值。在此要注意的是,對于一些光伏板,在其工作的前幾周或前幾個月,其ISC—MOD比名義值要高些。
對于光伏子陣列的保護,熔斷器應安裝在光伏子陣列導線連接到光伏陣列導線的位置,如光伏陣列匯流箱等光伏連接箱位置,且正負極位置都要安裝,如下列光伏系統簡圖所示。熔斷體的額定電流應在1.25-2.4ISC S—ARRAY的范圍內,ISC S—ARRAY是指光伏子陣列在標準測試條件下的短路電流,其等于光伏串短路電流ISC—MOD的n倍,n是子陣列中并列的光伏串數。
下頁內容:過電流保護熔斷體額定電流的選擇和安裝位置要求
[page]
對于整個光伏陣列的保護,熔斷器應安裝在光伏陣列導線和應用電路導線連接位置,一般安裝在電池和電池組與充電控制器之間,并盡可能靠近電池位置安裝,如下列光伏系統簡圖所示,是用于保護系統和導線,防止其他地點光伏陣列或其他連接的電源,如電池或電池組等故障電流的流入,如果熔斷體的額定值很靠近下限選定,則對光伏陣列導線和充電控制器都提供了保護,這時、光伏陣列和充電充電控制器之間的光伏陣列導線不需要再為之設置保護,同樣,正負極位置都要安裝。該位置熔斷體的額定電流應在1.25-2.4ISC ARRAY的范圍內,ISC ARRAY是指光伏陣列在標準測試條件下的短路電流,其等于光伏串短路電流ISC—MOD的N倍,N是陣列中并列的光伏串總數。對于額
定電流很大的,可能沒有對應的熔斷器規格,則通常采用過電流保護繼電器等其他過電流保護器件。

光伏系統簡圖
鑒于相關的IEC62548標準內容已經基本確定、IEC60269-6標準本身也需要完善,現在IEC對2010年出版的IEC60269-6 光伏系統保護用熔斷器標準作了再次修改。修訂稿(CD)已經發出給各成員國,最主要的變化包括兩點,其一是修改額定電流為32A以下(含32A)的熔斷體的約定熔斷電流和約定不熔斷電流,原來要求熔斷體通過1.45倍額定電流時應在1個小時內熔斷,且通過1.13倍額定電流時不應在1個小時內熔斷,修改后,要求通過1.35倍額定電流時應在1個小時內熔斷,且通過1.05倍額定電流時不應在1個小時內熔斷。修改后,對于額定電流32A以內的光伏熔斷體,IEC規格和UL規格幾乎完全相同了。另一點是在其附錄B B【光伏熔斷體保護光伏組件串和光伏方陣應用指南】中,增加了熔斷體額定電流值選擇指導,其內容即為上述歸納出的IEC62548標準中關于過電流保護額定電流的選擇方法等。
標準的變化反映出了兩個需要重視的問題,其一,太陽能光伏發電系統光伏板的發電量設計一般不會超出11A, 通常應用于光伏發電系統匯流箱的熔斷器的額定電流規格不會超出20A,應用最多的是在8-15A范圍內,所以都屬于其約定熔斷電流和約定不熔斷電流參數要調整的系列范圍。也就是說,對于匯流箱中保護光伏串的熔斷器要求在更小的故障電流條件下就能斷開,原來要求當故障電流大小為熔斷體的額定電流值的1.45倍時,熔斷體應在1個小時內斷開,現在IEC則希望要求故障電流為其額定電流值的1.35倍時熔斷體就在1個小時內斷開,這樣對光伏板的保護將更為有效,當然也對熔斷體就提出了更高的要求。所以、從保護有效性和可靠性考慮,匯流箱中的熔斷器應優先選擇那些在電流為額定電流值的1.35倍時就能在1個小時內熔斷的斷熔斷體,現在這些要求更高并被UL等第三方安規機構確證的產品有如BUSSMANN的PV-xA10 、HOLLYLAND的HC10PV系列等。
要實現更安全可靠的保護,除優先選擇約定熔斷電流更低的熔斷器外,對熔斷體額定值的大小選擇則是另一個要重視的問題,對于應用于光伏串保護的熔斷器,UL標準NFPA 70TM National Electrical Code第690條“太陽能光伏系統”中提出該熔斷體的額定電流應選擇大于等于1.56Isc,Isc為光伏串最低溫度時的最大短路電流,在此、其熔斷體規格是UL標準的光伏熔斷體。對于IEC規格的光伏熔斷體,此前IEC沒有具有具體規定的相關標準,本文作者曾提出了對于IEC光伏熔斷體的額定電流按照1.42 Isc選擇,并發表刊登在《太陽能》2011.09期的“光伏陣列保護用熔斷器的選擇分析”一文中?,F在IEC62548標準中提出了光伏陣列過電流保護的安全要求、并作出了詳細的規定,這樣、對于IEC規格的光伏熔斷器的應用就有了一個明確的指導規范,這將極大地利于廣大從事光伏系統的設計工程師設計借鑒,保證選型設計更合理、可靠。




